Categories: 作者忘記分類

蘋果研發氫電池 數星期不用充電

Published by
唐美鳳
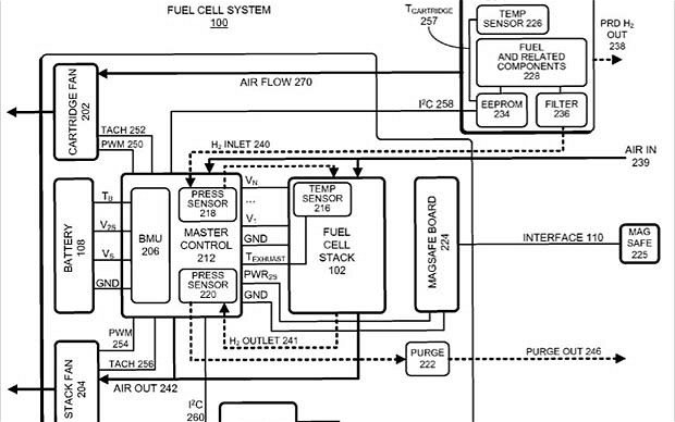
蘋果早前向美國專利和商標辦公室提交兩項專利申請,準備為旗下的手提電腦和智能手機創製新的氫電池。在申請書上,蘋果表示氫電池可以讓有關電子產品運作多天,甚至數星期才需要充電。蘋果直言要放棄「又大又重的電池」,他們的氫電池研發能保護環境,減少有毒物質污染。

蘋果在專利申請書上寫道:「美國長期依賴石化能源,這逼使政府要和中東局勢不穩的國家,維持複雜的政治和軍事關係,同時,離岸開採石油亦令美國的海岸和人民暴露於風險中。」

蘋果研發中的電池比傳統電池細小而重量亦較輕,卻能夠提供更長的使用時間,使用氫電池的流動電子產品將有望做到連續數天,甚至數星期毋須充電。這並非蘋果首次就氫電池提交專利申請,早在十月,他們就提交文件提及「更輕和更高效能的氫燃料電池」。

來源:The Telegraph

Published by
唐美鳳